龍門磨床液壓系統廠家免費設計 專業專注生產各類液壓系統
2015年05月14日17:16 鵬瑞液壓系統
結合上篇介紹過的升降平臺液壓系統,鵬瑞根據自己多年的行業經驗,設計了2種升降平臺液壓系統解決方案。
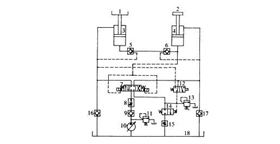
先看看升降式工作臺液壓系統基本結構,如圖1所示。
圖1 升降式工作臺液壓系統圖(方案1)
如圖1所示,工件(未畫出)放置在工作臺1上,而工作臺1則可在主缸3的活塞桿的作用下上升或下降。輔助缸4的活塞桿上加有配重2,兩缸的無桿腔由一個管路相聯,該連接管路上裝有兩個相對設置的液控單向閥5、6,兩液控單向閥5、6的控制油路分別來自兩缸的有桿腔。這樣,兩缸反向串聯起來。
三位四通換向閥7用來控制兩缸的運動方向。如要使工作臺1上升,則換向閥7置右位,泵1 0排出的液壓油經過單向閥9、調速閥8和換向閥7向輔助缸4的有桿腔中供油,此時液控單向閥6被打開,使輔助缸4的無桿腔中的液壓油經過液控單向閥6、5流進主缸3的無桿腔中,而主缸3的有桿腔中的液壓油則經過換向閥7、二位二通換向閥14和節流閥15流回油箱18中,從而使輔助缸4的活塞桿帶動著配重2下降,而主缸3的活塞桿帶動著工作臺1上升。這一過程相當于將配重2的勢能傳給了工作臺1。
1/5
油壓泵站市場需求轉變未來消費趨勢多樣化【液壓系統】引起的液壓系統毛病怎么去查找?【鵬瑞通知】2016年春節放假通知【液壓配件】為您解答電磁換向閥常見的6大問題【液壓系統】鵬瑞液壓站踐行“節能環保”理念
環保飛車游藝設備液壓系統300噸鋁型材拉直機液壓站
6米龍門導軌磨床液壓站25米龍門磨床液壓站
環保機械液壓站 木工機械液壓站 叉車液壓系統 液壓配件 液壓油缸 石材機液壓站 非標液壓站 冶金鋼鐵液壓站 氣液增壓液壓站 動力單元液壓站 升降平臺液壓站 汽車設備液壓站 包裝機械液壓站 鋁型材機械液壓站 機床機械液壓站 龍門磨床液壓站