官方微信官方微信
收藏鵬瑞收藏鵬瑞在線留言在線留言網站地圖網站地圖
歡迎訪問佛山市鵬瑞液壓設備有限公司官方網站!

佛山市鵬瑞液壓設備有限公司>

龍門磨床液壓系統廠家免費設計 為您量身定制各類液壓系統

鵬瑞咨詢熱線4008-114-313
機械液壓,液壓站,液壓油缸,液壓設備,液壓配件

【鵬瑞分享】升降平臺液壓系統可行的兩種方案

文章出處:鵬瑞液壓系統責任編輯:小平查看手機網址
掃一掃!【鵬瑞分享】升降平臺液壓系統可行的兩種方案掃一掃!
人氣:-發表時間:2015-05-20 08:30【

鵬瑞液壓系統



結合上篇介紹過的升降平臺液壓系統,鵬瑞根據自己多年的行業經驗,設計了2種升降平臺液壓系統解決方案。

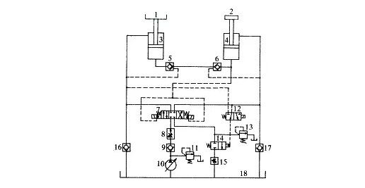
先看看升降式工作臺液壓系統基本結構,如圖1所示。

S.jpg

1.工作臺 2.配重 3.主缸 4.輔助缸 5、6.液控單向閥 7.三位四通換向閥 
8.調速閥 9、16、17.單向閥 10.液壓泵 11、13.溢流閥 12.二位三通換向閥 
14.二位二通換向閥 15.節流閥 18.油箱

圖1 升降式工作臺液壓系統圖(方案1)



  如圖1所示,工件(未畫出)放置在工作臺1上,而工作臺1則可在主缸3的活塞桿的作用下上升或下降。輔助缸4的活塞桿上加有配重2,兩缸的無桿腔由一個管路相聯,該連接管路上裝有兩個相對設置的液控單向閥5、6,兩液控單向閥5、6的控制油路分別來自兩缸的有桿腔。這樣,兩缸反向串聯起來。


   三位四通換向閥7用來控制兩缸的運動方向。如要使工作臺1上升,則換向閥7置右位,泵1 0排出的液壓油經過單向閥9、調速閥8和換向閥7向輔助缸4的有桿腔中供油,此時液控單向閥6被打開,使輔助缸4的無桿腔中的液壓油經過液控單向閥6、5流進主缸3的無桿腔中,而主缸3的有桿腔中的液壓油則經過換向閥7、二位二通換向閥14和節流閥15流回油箱18中,從而使輔助缸4的活塞桿帶動著配重2下降,而主缸3的活塞桿帶動著工作臺1上升。這一過程相當于將配重2的勢能傳給了工作臺1。


如要使工作臺1下降,則換向閥7置左位,液壓泵10排出的液壓油經過單向閥9、調速閥8和換向閥7向主缸3的有桿腔中供油,此時液控單向閥5被打開,使主缸3的無桿腔中的液壓油經過液控單向閥5、6流進輔助缸4的無桿腔中,而輔助缸4的有桿腔中的液壓油則經過換向閥7 、二位二通換向閥14和節流閥15流回油箱18中,從而使主缸3的活塞桿帶動著工作臺1下降,而輔助缸4的活塞桿帶動著配重2上升。這一過程相當于將工作臺1的勢能傳給配重2。

由此可見,兩缸3、4的無桿腔中的液壓油是一種互補關系,通過這種液壓油間的互補交換,實現了工作臺1與配重2之間的能量互補交換,這樣,液壓泵10的供給壓力可明顯低于無輔助缸的液壓系統的供給壓力,因而顯著地降低了能耗。

二位二通換向閥14用來起保護作用,其工作原理如下所述:如果工作平臺上升時所攜帶工件重量很小或未攜帶工件,或是平臺下降時所攜帶工件重量很大,如果沒有換向閥14,則有可能使主缸3和輔助缸4的活塞運動速度劇增而無法控制,甚至導致液壓缸的損壞。加上換向閥14,就可以在出現上述情況時截斷主缸或輔助缸的有桿腔與油箱之間的油路,從而起到保護作用。

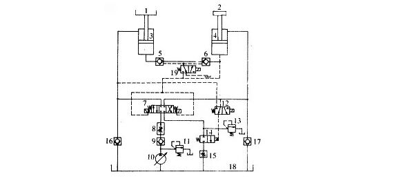
為了使液壓系統所發揮的作用較大,可以選用相同規格的主缸和輔助缸;配重2的重量應可調,其基本重量可以取為工作臺1的重量與工作臺最大負載的一半之和;此外還可以將液控單向5、6的控制油路取自輔助缸4的無桿腔

如圖2所示,這樣,即使主缸3和輔助缸4的有桿腔中壓力較低,也可確保打開液控單向閥5、6。


SS.jpg
圖2 升降式工作臺液壓系統圖(方案2)

爭對一種升降式工作臺的液壓系統的設計問題,給出了這種液壓系統的兩個可行方案。該液壓系統中通過兩個液壓缸間的液壓油互補,實現兩者間的能量互補,從而達到了節能效果,同時又使液壓系統工作平穩、可靠性較高。

鵬瑞升降平臺液壓系統

升降平臺液壓系統


您了解了這個問題,可能您還想了解以下內容:

龍門磨床液壓系統      機床機械液壓系統

鋁型材機械液壓系統     非標液壓系統

液壓油缸          鵬瑞產品中心



---- 責任編輯:佛山鵬瑞液壓系統

版權所有http://www.bettingbuzzer.com(鵬瑞液壓轉載請注明出處

gogogo免费高清日本